Responsive image

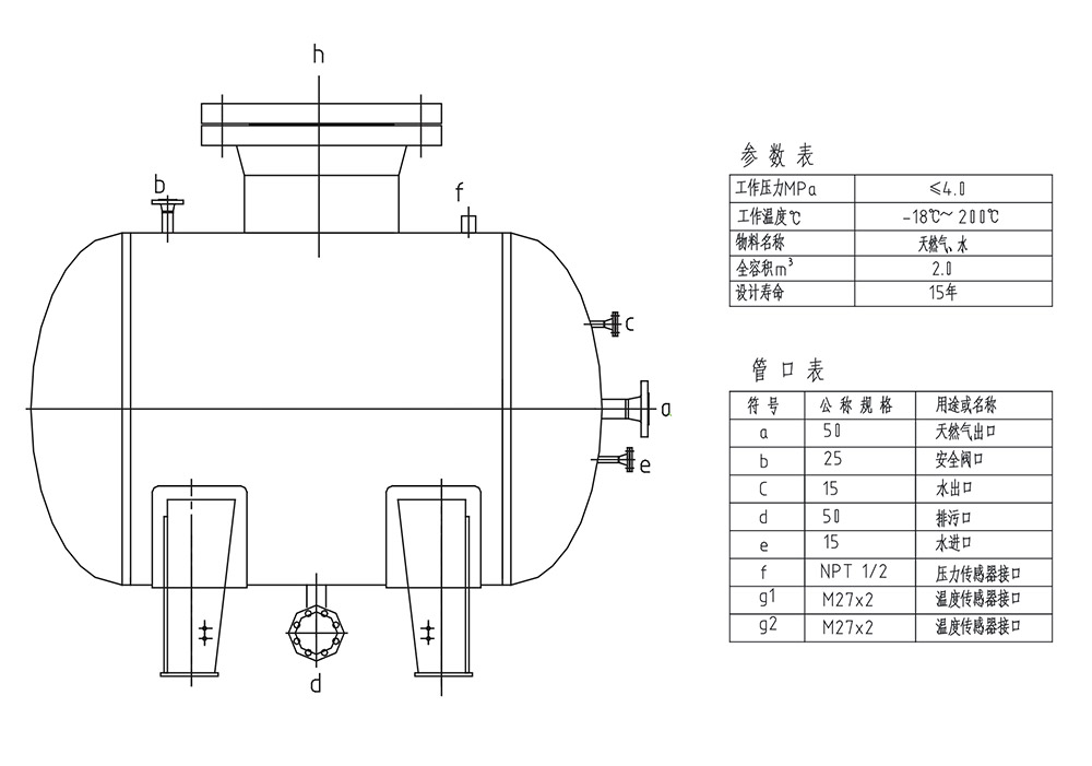
ANG天然气吸附罐

  • 分类:压力容器

吸附储存天然气 (ANG) 技术是在储罐中装入高比表面的天然气专用吸附剂,利用其巨大的内表面积和丰富的微孔结构,在常温、中压下将天然气吸附储存的技术。当储罐的压力低于外界压力时, 气体被吸附在吸附剂固体微孔的表面,借以储存; 当外界的压力低于储罐的压力时,气体从吸附剂固体表面脱附而出供应外界。